ВИЗАТОР
Новости японской автоиндустрии
Главная
Новости
FAQ
Аукционы
Руководства по ремонту
Nissan Wingroad Y12: полное руководство по ремонту и обслуживанию на русском языке
Вы здесь:
Главная
Руководства по ремонту
Nissan Wingroad Y12: полное руководство по ремонту и обслуживанию на русском языке
Кузов
Сиденья
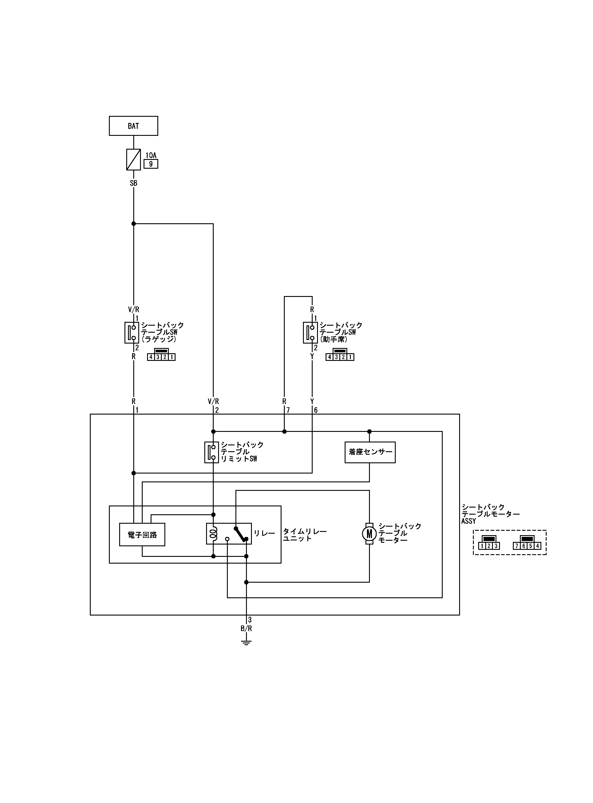
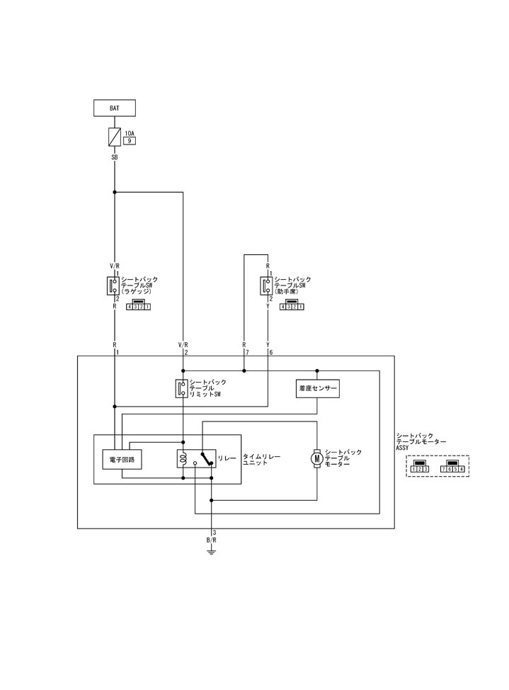
Схема спинки пассажирского сиденья
Схема спинки пассажирского сиденья
принципиальная схема
📄
Открыть схему TIWB0877J.PDF
Предыдущий: Положение установки компонента Столик спинки сиденья пассажира
Назад
Следующий: Схема подключения сиденья/t-стола спинки пассажирского сиденья
Вперед