ВИЗАТОР
Новости японской автоиндустрии
Главная
Новости
FAQ
Аукционы
Руководства по ремонту
Nissan Wingroad Y12: полное руководство по ремонту и обслуживанию на русском языке
Вы здесь:
Главная
Руководства по ремонту
Nissan Wingroad Y12: полное руководство по ремонту и обслуживанию на русском языке
Электрооборудование
Питание, заземление, электрические компоненты
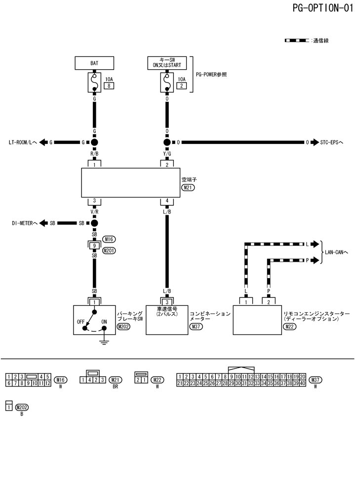
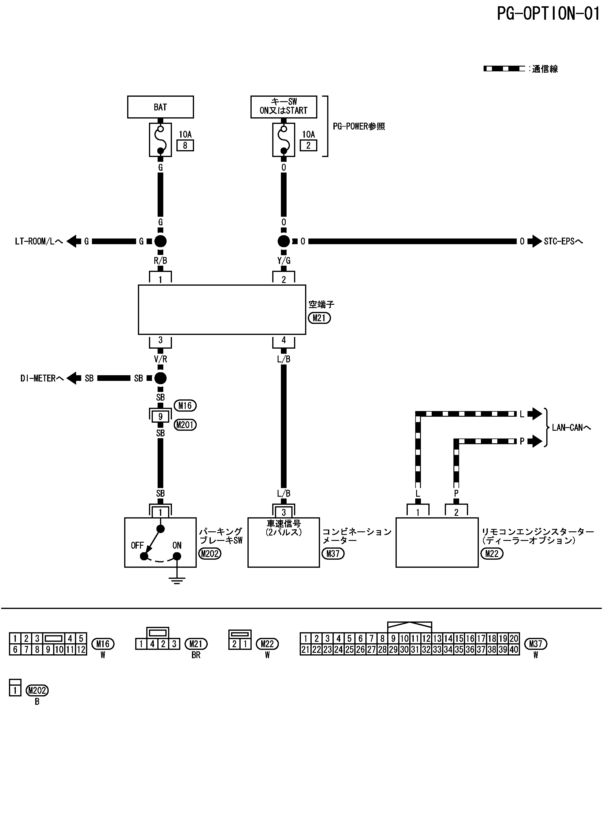
Схема подключения – опция – дополнительный жгут
Схема подключения – опция – дополнительный жгут
配線図 - OPTION -
📄
Открыть схему TKWB2966J.PDF
Предыдущий: Схема дополнительных жгутов
Назад
Следующий: Как просмотреть схему расположения жгутов
Вперед