ВИЗАТОР
Новости японской автоиндустрии
Главная
Новости
FAQ
Аукционы
Руководства по ремонту
Nissan Wingroad Y12: полное руководство по ремонту и обслуживанию на русском языке
Вы здесь:
Главная
Руководства по ремонту
Nissan Wingroad Y12: полное руководство по ремонту и обслуживанию на русском языке
Трансмиссия
Вариатор (CVT)
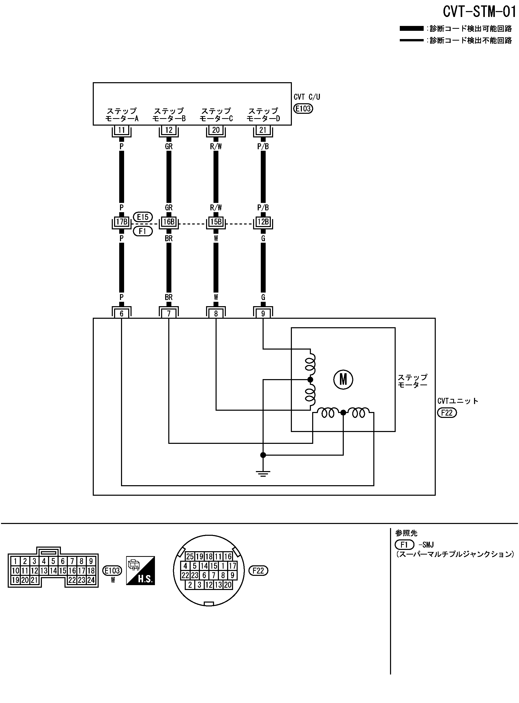
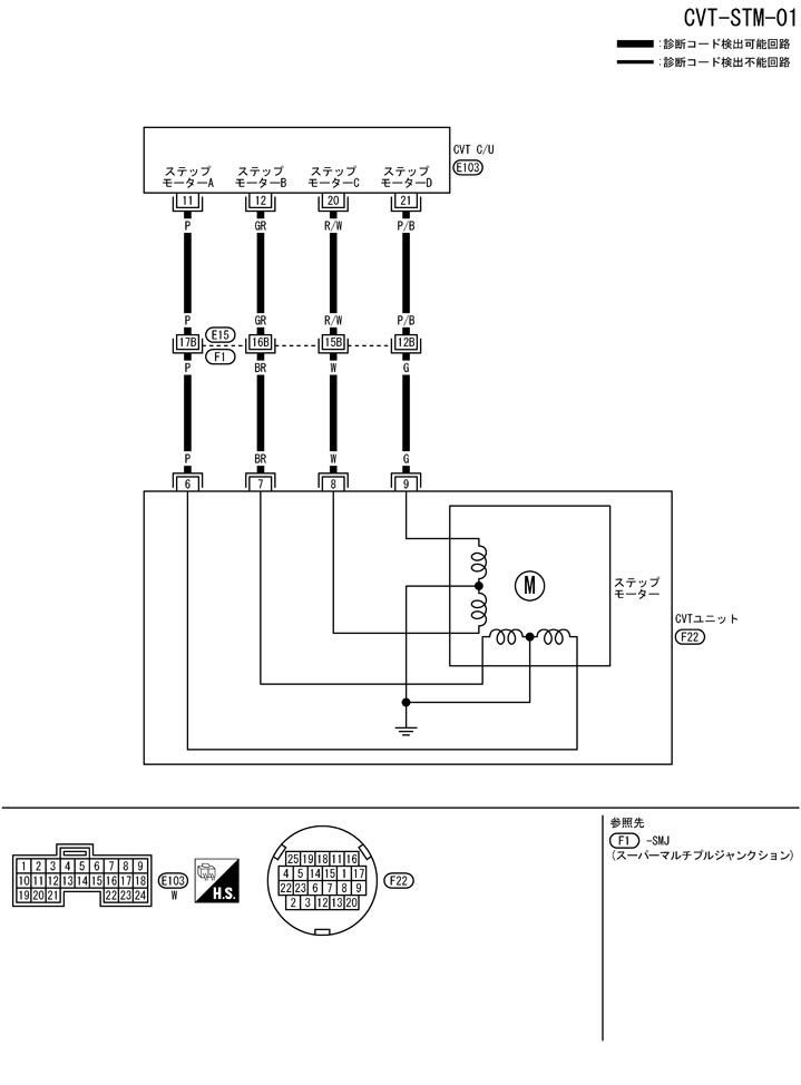
Схема подключения — stm — шаговый двигатель dtc p1777
Схема подключения — stm — шаговый двигатель dtc p1777
配線図 - STM -
📄
Открыть схему TCWB0512J.PDF
Предыдущий: Логика самодиагностики dtc p1777 шагового двигателя
Назад
Следующий: Порядок проверки dtc p1777 шагового двигателя
Вперед