ВИЗАТОР
Новости японской автоиндустрии
Главная
Новости
FAQ
Аукционы
Руководства по ремонту
Nissan Wingroad Y12: полное руководство по ремонту и обслуживанию на русском языке
Вы здесь:
Главная
Руководства по ремонту
Nissan Wingroad Y12: полное руководство по ремонту и обслуживанию на русском языке
Электрооборудование
Система освещения
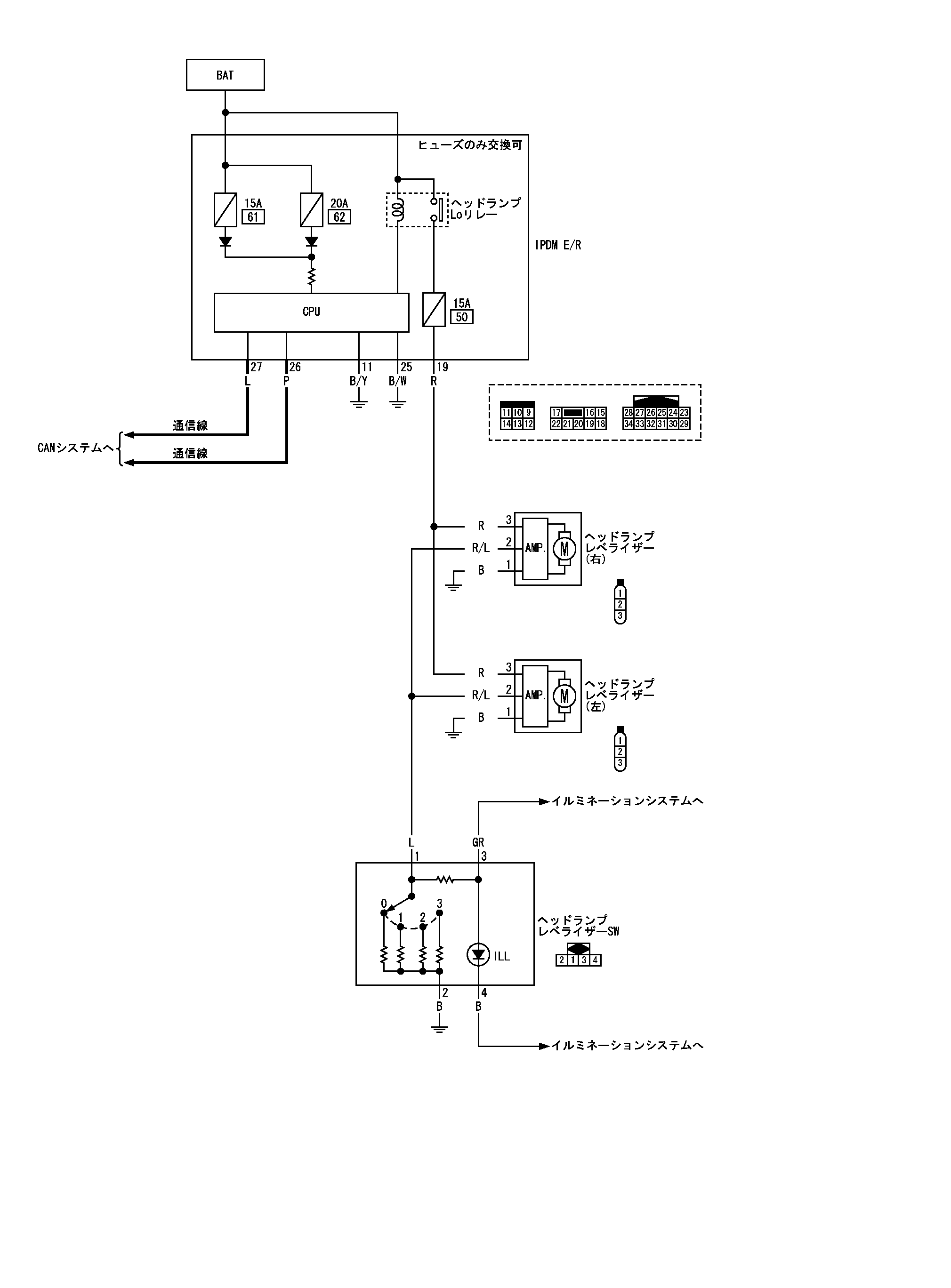
Схема корректора фар
Схема корректора фар
принципиальная схема
📄
Открыть схему TKWB2896J.PDF
Предыдущий: Обзор системы корректора фар
Назад
Следующий: Комбинированный переключатель схемы системы
Вперед