ВИЗАТОР
Новости японской автоиндустрии
Главная
Новости
FAQ
Аукционы
Руководства по ремонту
Nissan Wingroad Y12: полное руководство по ремонту и обслуживанию на русском языке
Вы здесь:
Главная
Руководства по ремонту
Nissan Wingroad Y12: полное руководство по ремонту и обслуживанию на русском языке
Электрооборудование
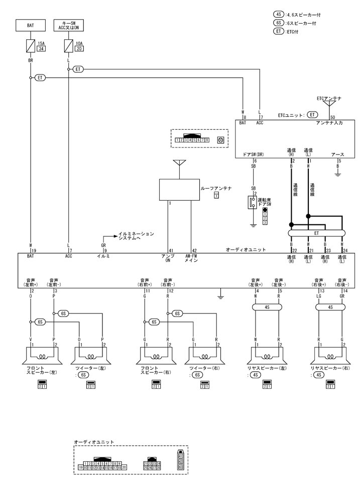
Аудио-визуальная система
Принципиальная схема – Без навигационной системы – Обзор системы
Принципиальная схема – Без навигационной системы – Обзор системы
回路図 - ナビゲーションシステム無 -
Предыдущий: и т. д. компоненты карточной системы
Назад
Следующий: Обзор аудиофункциональной системы
Вперед